NASA Tool Helps Detect Super Emitters Of Methane :NASA शास्त्रज्ञांनी, धूळ हवामानावर कसा परिणाम करते याचा अभ्यास करण्यासाठी साधन तयार केले. याचा वापर करून, जगभरातील 50 पेक्षा जास्त स्पॉट्स ओळखले आहेत जे मिथेनचे प्रमुख स्तर उत्सर्जित होतात, नासाचे बिल नेल्सन यांनी मंगळवारी एका प्रसिद्धीपत्रकात म्हटले आहे की, "मिथेन उत्सर्जनावर लगाम घालणे हे ग्लोबल वॉर्मिंग मर्यादित करण्यासाठी महत्त्वाचे आहे."
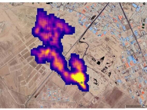
नासाच्या माहितीनुसार "नवीन संशोधनाच्या माध्यमातून मिथेन गळती कोठून येत आहे हे अधिक चांगल्या प्रकारे शोधण्यात संशोधकांना मदत करेल, त्यासाठी नासाने नवीन टूल तयार केले आहे. NASA ने म्हटले आहे की, त्याचे (EMIT) हवामानावरील हवेतील धूलिकणांचे परिणाम समजून घेण्यासाठी डिझाइन केले आहे. EMIT, जे जुलैमध्ये International Space Station येथे तयार केले गेले होते. त्याच्या माध्यमातून पृथ्वीवरील लहान क्षेत्रांवर लक्ष केंद्रित करू शकते, ज्यामुळे मिथेनचा स्त्रोत शोधण्याची क्षमता देखील दर्शविली आहे.
जागतिक तापमान वाढीसाठी मिथेन जबाबदार - नासा
नासाने म्हटलंय, आजपर्यंतच्या जागतिक तापमानात अंदाजे 30 टक्के वाढीसाठी मिथेन जबाबदार आहे. मध्य आशिया, मध्य पूर्व आणि नैऋत्य युनायटेड स्टेट्समध्ये मिथेन वायूचे 50 हून अधिक "मुख्य-उत्सर्जक" आतापर्यंत ओळखले गेल्याचे नासाने म्हटले आहे. त्यापैकी बहुतेक जीवाश्म-इंधन, कचरा किंवा कृषी क्षेत्राशी जोडलेले आहेत. नासाचे मुख्य शास्त्रज्ञ आणि वरिष्ठ हवामान सल्लागार केट कॅल्विन म्हणाले की, EMIT ची "अतिरिक्त मिथेन-शोधण्याची क्षमता हवामान बदलात योगदान देणाऱ्या ग्रीनहाऊस गॅसचे मोजमाप आणि निरीक्षण करण्याची एक उल्लेखनीय संधी देते."
नासाच्या माहितीनुसार, वातावरणात CO2 खूपच कमी मुबलक असले तरी, शतकानुशतके ग्रीनहाऊस गॅसच्या तुलनेत ते 28 पट अधिक शक्तिशाली आहे. 20 वर्षांच्या कालावधीत, ते 80 पट अधिक शक्तिशाली आहे. CO2 साठी शेकडो किंवा हजारो वर्षांच्या तुलनेत मिथेन वातावरणात फक्त एक दशक टिकते. याचा अर्थ उत्सर्जनात मोठी घट झाल्यामुळे ग्लोबल वार्मिंगपासून काही अंश सेल्सिअस अंश सेल्सिअस कमी होऊ शकते, UN नुसार (UNEP) पृथ्वीचे सरासरी तापमान 1.5C पर्यंत मर्यादित करण्याचे पॅरिस कराराचे उद्दिष्ट जिवंत ठेवण्यास मदत होईल.
संबंधित बातमी
